JFY-1負序電壓繼電器-上海上繼科技有限公司
發表時間:2020-05-14 02:53 瀏覽次數:951 〖返回〗一、JFY-1負序電壓繼電器工作原理

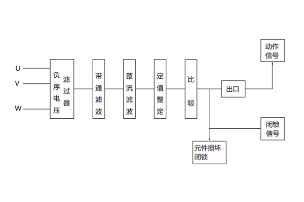
1.繼電器原理如下圖

三相電壓經負序電壓濾過器后,將其中的負序分量轉變為單相電壓信號(這個信號的大小與三想電壓中的負序分量成正比),這個信號經整流濾波、定值整定回路后,變成平穩的直流信號與某一基準電壓相比較,條件滿足時比較器翻轉,出口繼電器動作并發出動作指示信號。
如果繼電器內部元件損壞,則元件損壞閉鎖回路動作,將出口閉鎖、并發出閉鎖信號。
二、JFY-1負序電壓繼電器技術參數
2.1額定參數
2.1.1額定輔助直流電壓:220、110、48V;
2.1.2額定交流電壓:110V、50Hz。
2.2動作值及準確度
繼電器的負序動作電壓為6 ~ 30V。
在任一整定點上,其動作值誤差不超過±3%,一致性不大于3%。
2.3返回系數
繼電器的返回系數不小于0.9。
2.4動作時間
當作用于繼電器上的電壓為1.2倍動作電壓時,繼電器的動作時間不大于0.1s。
當作用于繼電器上的電壓為3倍動作電壓時,繼電器的動作時間不大于0.03s。
2.5可靠性
在最小整定值下,繼電器施加1.1倍對稱的正序額定電壓繼電器不應誤動,可靠系數不小于2。

2.6沖擊電壓
各帶電的導電電路分別對地之間以及交流回路與直流回路之間應能承受5kV(峰值)標準雷電波的檢驗。
2.7承受高頻電氣干擾能力
能承受頻率為1MHz及100kHz衰減振蕩波(第一個半波電壓幅值共模2.5kV,差模為1kV)脈沖干擾檢驗。
2.8機械性能
a.工作條件:能承受嚴酷等級為Ⅰ級的振動響應、沖擊響應檢驗。
b.運輸條件:能承受嚴酷等為Ⅰ級的振動耐久、沖擊耐久、碰撞檢驗。
2.9環境條件
a.環境溫度
工作:-10℃~+50℃;24h內平均溫度不高于35℃;
貯運:-25℃和+70℃;在極限值下不施加激勵量,繼電器不出現不可逆變化,溫度恢復后繼電器應能正常工作。
b.相對濕度:最濕月的平均**相對濕度為90%,同時該月的月平均溫度為25℃,且表面無凝露,**溫度為+40℃時,平均**相對濕度不超過50%。
c.大氣壓力:80~110kPa(海拔高度相當于2km及以下)。
三、JFY-1負序電壓繼電器開孔尺寸

公司介紹:上海上繼科技有限公司是一家專業從事電力系統繼電保護及智能電網電力自動化產品的研發、設計、生產、銷售和服務為一體的高科技公司。擁有資深繼電保護專家團隊和國內**的檢測儀器及校驗設備。同時還引用國內外先進技術,來進行技術創新。本公司的產品廣泛用于電力、工礦、鐵路、建筑等國家重大工程輸配變電系統上,產品遠銷東南亞及中東地區。產品通過國家繼電保護及自動化設備質量監督檢驗中心檢測,獲得ISO9001國際質量體系認證。“科技創新,誠信務實”是公司的經營理念,本公司以高超的技術支持和對用戶高度負責的售后服務贏得了輸配電成套企業的信賴,且樹立了良好的信譽。
公司主營:繼電器(時間繼電器,電壓繼電器,電流繼電器,中間繼電器,信號繼電器,閃光繼電器,沖擊繼電器,同步檢查繼電器,接地繼電器,差動繼電器,重合閘繼電器,絕緣監視繼電器,雙位置繼電器,模數化繼電器),微機保護裝置,電力儀表,智能操控裝置
上海上繼科技有限公司(專注電力保護繼電器生產廠家)銷售熱線:021-57233089 QQ:1932551438
{以上內容僅供參考,上海上繼科技有限公司有最終解釋權}
更多繼電器精彩文章——DZJ-410導軌式中間繼電器工作原理及說明書
- 上一篇:JY-3/2電壓監測繼電器
- 下一篇:DY-4負序電壓繼電器





